Международный клуб владельцев и любителей Нива Тревел, Легенда, Шевроле Нива и Лада 18+





 [ Сообщений: 8801 ]  На страницу Пред.    След.
Автор Сообщение
 
Не в сети
 Заголовок сообщения: Re: Обсудим Трэвел?
Сообщение Добавлено: 03 апр 2026, 08:26  
Аватара пользователя
Профи
Профи

    31378
  •  21904
  • 55

  •  11 мар 2005, 19:51

  •  Oranienburg

Блог: Просмотр записи (0)
Bиkтop писал(а):
Подскажите знающие от какой модели эта нижняя шаровая ,на Тревел-1,8

От Нивы 3-дверной, с 2016 года такие идут на низ, каталожный номер 21214-2904082

_________________
С уважением! Александр

"...крайними бывают плоть, Север, мера, срок и необходимость!"
https://legal-alien.ru/almanakh/akuly-i ... 65-krajnij


Вернуться к началу
 Профиль  
 
 
Не в сети
 Заголовок сообщения: Re: Обсудим Трэвел?
Сообщение Добавлено: 03 апр 2026, 14:08  
Новичок
Новичок

    11
  •  39
  • 60

  •  17 янв 2020, 15:11

Блог: Просмотр записи (0)
Bиkтop писал(а):
Подскажите знающие от какой модели эта нижняя шаровая ,на Тревел-1,8

От Нивы 3-дверной, с 2016 года такие идут на низ, каталожный номер 21214-2904082

Спасибо


Последний раз редактировалось Bиkтop 06 апр 2026, 22:25, всего редактировалось 1 раз.

Вернуться к началу
 Профиль  
 
 
Не в сети
 Заголовок сообщения: Re: Обсудим Трэвел?
Сообщение Добавлено: 03 апр 2026, 16:20  
Новичок
Новичок

    11
  •  28
  • 49

  •  23 авг 2023, 13:22

  •  г.Махачкала

Блог: Просмотр записи (0)
Olegan-TLT писал(а):
Да ну нафиг снимать ) У меня в автомобиле музыки на 200+ тыс, что ж мне ее - тоже снимать? И других финтифлюшек хватает. Я так то по злачным местам не езжу (не оставляю надолго). А эдак и колеса могут снять.
А на вставку фаркопа приобрел за 800 руб штифт с замком. Вот такой.


Лет 10 назад я ездил на 12-шке купленной у друга, тоже вся напичкана музыкой, в целях безопасности, когда подъезжал к себе во двор, звук уменьшал до минимума, дабы не привлекать "нечистую силу". Как то раз вечером припарковался у своего дома и рядом припарковался парень молодой на 14-ой, да с такими басами, что волны по крыше ходили. Я еще супруге сказал, и не боится он "рекламировать" свою аппаратуру, наверно не на долго заехал. На следующее утро, выхожу из дома и вижу стоит тот парень в недоумении, подошел поближе, смотрю задний "треугольник" аккуратно лежит под машиной, все колонки, басовик, усилитель и CD выдернули с корнями, только провода торчат... Так что береженного бог бережет и не стоит "рекламировать" содержимое авто ))). Когда то были времена, что даже дворники с зеркалами домой уносили или прятали в машине )).

Добавлено спустя 10 минут 14 секунд:
Bиkтop писал(а):
Оригинал не купить (кроме дилеров)
Похожий Китай 700-1000
Япония 2000
и кстати неизвестно сколько будет стоить оригинал.
А повредить в колее легко


Их не трудно переделать, вырезать заднюю часть, выбить палец, выпотрошить все. На палец одевается амортизаторная втулка, при необходимости можно немного подрезать втулку, и вставляется в свое место. Втулку надо подрезать так, чтобы когда вы устанавливаете стойку на место, пару витков для закручивания гайки оставалось. Затем гайки затягиваются до необходимого уровня и втулка плотно обхватывает шар пальца. Практически вечная конструкция, раньше так рулевые тяги на москвичах переделывали.


Вернуться к началу
 Профиль  
 
 
Не в сети
 Заголовок сообщения: Re: Обсудим Трэвел?
Сообщение Добавлено: 03 апр 2026, 19:17  
Новичок
Новичок

    11
  •  39
  • 60

  •  17 янв 2020, 15:11

Блог: Просмотр записи (0)
Практически вечная конструкция, раньше так рулевые тяги на москвичах переделывали.[/postquote]


Сейчас можно готовые купить,обещают долгий
срок службы


Вложения:
Screenshot_20260403_181216.jpg
Screenshot_20260403_181216.jpg [ 179.72 КБ | Просмотров: 635 ]
Вернуться к началу
 Профиль  
 
 
Не в сети
 Заголовок сообщения: Re: Обсудим Трэвел?
Сообщение Добавлено: 05 апр 2026, 10:49  
Аватара пользователя
Старожил
Старожил

    228
  •  1259
  • 43

  •  06 ноя 2013, 21:04

  •  Ленинград!

Блог: Просмотр записи (0)
Вырывает этот болт да и всё.
Тоже мне вечная конструкция :smile_bigsmile: .
Для Весты делает человек на сайлентах усиленных , и при этом две половинки соединяются резьбой , которая закрыта сальником .
Я такие купил , переварил под свой размер , в резьбу набил смазку , и все . (Икс рей кросс)
Я даже не помню уже сколько им лет .

Добавлено спустя 2 минуты 56 секунд:
С другой стороны я понимаю что на Тревл эти кости не будут работать на скручивание .

_________________
Я не расстраиваюсь когда уходит девушка ..
Я расстраиваюсь , когда уходит тосол .
Глушитель сечёт, штанги люфтят .
Полет нормальный . :smile_smirk:


Вернуться к началу
 Профиль  
 
 
Не в сети
 Заголовок сообщения: Re: Обсудим Трэвел?
Сообщение Добавлено: 06 апр 2026, 21:26  
Аватара пользователя
Старожил
Старожил

    1371
  •  1729
  • 53

  •  28 июл 2010, 20:28

  •  Магнитогорск

Блог: Просмотр записи (0)
В теме про предохранители в цепи стартера и генератора сообщили, что в Трэвел в эти цепи установлены предохранители. Кто-нить может сфотографировать, как, где они стоят и что внутри заветной коробочки, какие номиналы?


Вернуться к началу
 Профиль  
 
 
В сети
 Заголовок сообщения: Re: Обсудим Трэвел?
Сообщение Добавлено: 06 апр 2026, 23:56  
Резидент
Резидент

    60
  •  158

  •  24 дек 2011, 15:38

  •  Санкт-Петербург

Блог: Просмотр записи (0)
Очень маловероятно, что в новом тревеле предохранитель на стартер. Их и вообще в машины редко штатно ставят. На генератор наверное.


Вернуться к началу
 Профиль  
 
 
В сети
 Заголовок сообщения: Re: Обсудим Трэвел?
Сообщение Добавлено: 07 апр 2026, 01:35  
Аватара пользователя
Старожил
Старожил

    491
  •  3175
  • 62
  •   13

  •  29 апр 2017, 23:52

  •  Москва

Блог: Просмотр записи (0)
В теме про предохранители в цепи стартера и генератора сообщили, что в Трэвел в эти цепи установлены предохранители. Кто-нить может сфотографировать, как, где они стоят и что внутри заветной коробочки, какие номиналы?

Вот фото из РЭ Нивы Тревел 2026г с оф. сайта Автоваза.
И где там предохранитель стартера? Не видно...


Вложения:
photo_2026-04-07_00-33-09.jpg
photo_2026-04-07_00-33-09.jpg [ 227.7 КБ | Просмотров: 206 ]

_________________
Хочешь иметь машину-денег имей на две
Вернуться к началу
 Профиль Personal album  
 
 
Не в сети
 Заголовок сообщения: Re: Обсудим Трэвел?
Сообщение Добавлено: 07 апр 2026, 07:08  
Аватара пользователя
Старожил
Старожил

    1371
  •  1729
  • 53

  •  28 июл 2010, 20:28

  •  Магнитогорск

Блог: Просмотр записи (0)
@likbez ,
https://нива-лада.рф/n/viewto ... 3&start=50
https://нива-лада.рф/n/viewto ... &start=150


Вернуться к началу
 Профиль  
 
 
Не в сети
 Заголовок сообщения: Re: Обсудим Трэвел?
Сообщение Добавлено: 07 апр 2026, 11:26  
Новичок
Новичок

    8
  •  21
  • 49

  •  09 окт 2025, 22:32

  •  Волгоград

Блог: Просмотр записи (0)
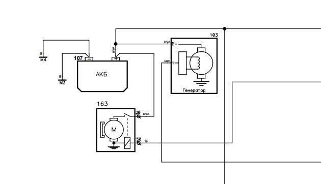
В теме про предохранители в цепи стартера и генератора сообщили, что в Трэвел в эти цепи установлены предохранители. Кто-нить может сфотографировать, как, где они стоят и что внутри заветной коробочки, какие номиналы?

На стартер и гену нет предохранителя вот схема, нового тревела:
Вложение:
gen.jpg
gen.jpg [ 22.04 КБ | Просмотров: 111 ]


Вернуться к началу
 Профиль  
 
Показать сообщения за:  Поле сортировки  
Начать новую тему Ответить на тему  [ Сообщений: 8801 ]  На страницу Пред.    След.


Кто сейчас на конференции

Сейчас этот форум просматривают: нет зарегистрированных пользователей и гости: 2


Вы не можете начинать темы
Вы не можете отвечать на сообщения
Вы не можете редактировать свои сообщения
Вы не можете удалять свои сообщения
Вы не можете добавлять вложения

Перейти: